







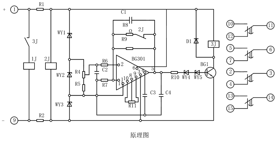
BS-34继电器由集成电路、电阻、电容及小型中间继电器等元件组成。当继电器加入额定电压时,2J经降压电阻R1、R2得到电压而动作,使其动断触点打开,此时电容C1开始积分。为了实现理想的积分,需要采取措施使电容两端电压随着时间的增长而增高,并使充电电流维持恒定,为此在集成电路的反馈回路接一个电容器C。

| 型号 | 整定时间 | 电源类型 | ||
| BS-31 | 3~10M | AC/DC:48V、110V、220V | ||
| BS-32 | 5~20M | |||
| BS-33 | 6~30M | |||
| BS-34 | 1.5~5M | |||








联系电话
微信扫一扫
